
CDM-710 Broadcast Satellite Modem Revision 11
CDI-40 ASI Interface Module MN/CDM710.IOM
8–5
8.3.2 ASI Interface Defaults
Default settings for the interface are as follows:
CDI-40 Interface Defaults
Parameter Default Setting
Mode 1, ASI active
Active Tx Input J4
Data or Clock Normal
ASI Frame Format 188
Loss of Data Alarm
Loop Bandwidth Wide
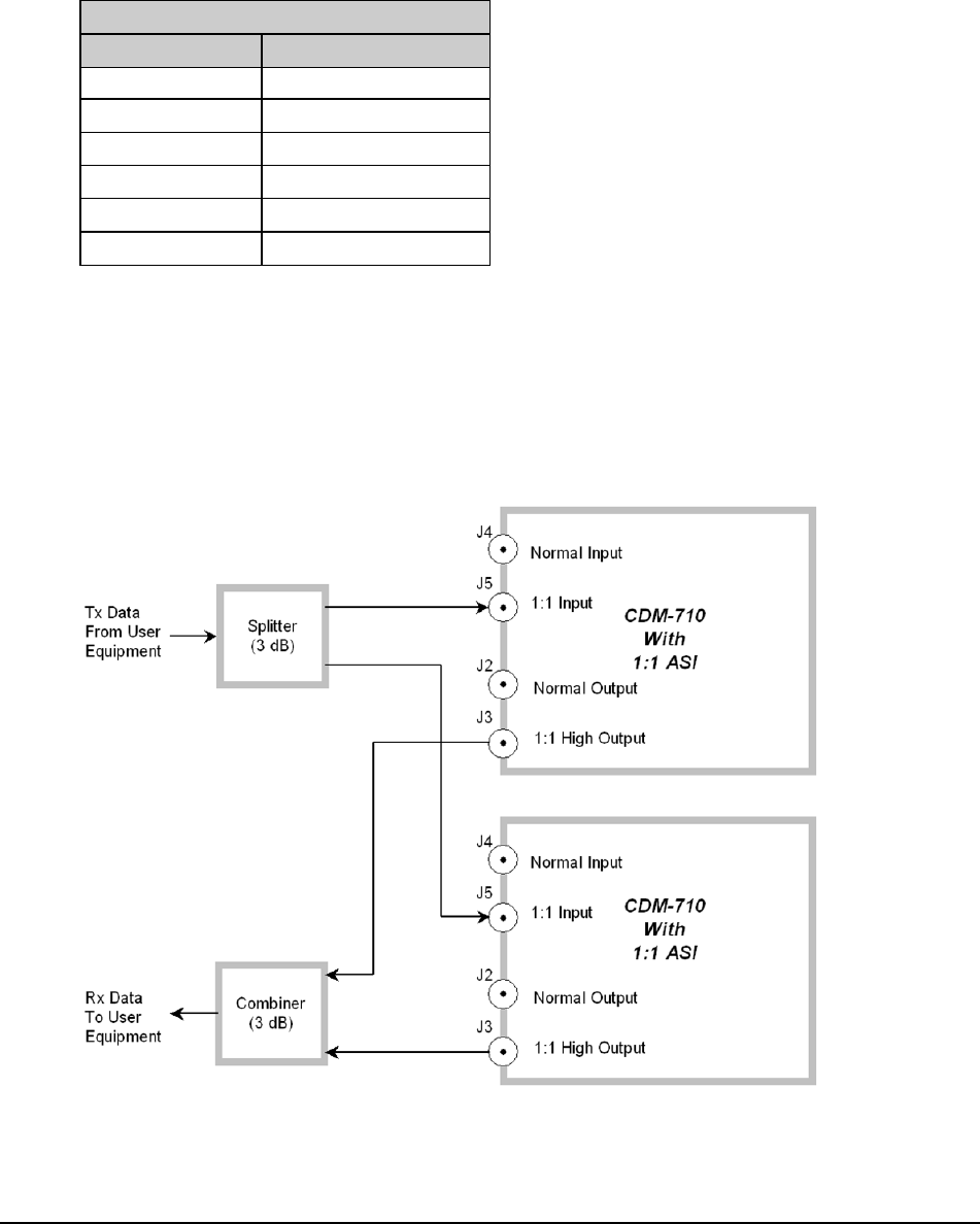
8.3.3 1:1 Applications
Figure 8-3 depicts the typical operation of the CDM-710 with ASI in 1:1 Redundancy (using the
PL/10881-4 CDI-40 ASI Interface). This diagram applies to CDM-710 1:1 operations via the CRS-180
70/140 MHZ 1:1 Redundancy Switch (for use with the CDM-710) or the CRS-170A L-Band 1:1
Redundancy switch (for use with the CDM-710L). For more information about 1:1 Redundant operations
with either of these switches, refer to the respective Installation and Operation Manual.
Figure 8-3. Typical PL/10881-4 CDI-40 ASI Interface 1:1 Application
Comments to this Manuals